当前位置:首页>长沙>长沙矿冶研究院张国旺教授团队:选择性细磨解离技术及其搅拌磨机的创新发展

长沙矿冶研究院张国旺教授团队:选择性细磨解离技术及其搅拌磨机的创新发展

  • 2026-03-28 13:39:53
长沙矿冶研究院张国旺教授团队:选择性细磨解离技术及其搅拌磨机的创新发展

  关注星标,精彩不错过

导读

金属矿山面临低品位、细粒嵌布及多金属共生矿石的加工挑战,此类矿石中有用矿物嵌布粒度常细至微米级,选矿过程中粗精矿、精矿、中矿或尾矿的再磨环节需精准细磨/超细磨,才能实现有价矿物与脉石的单体解离,保障高精矿品位与金属回收率。细磨解离是决定精矿质量与资源利用率的核心环节,但传统卧式球磨机存在能耗高、选择性磨矿效果差和目的矿物解离不充分等问题,制约了低品位嵌布粒度细的矿产资源高效开发。选择性细磨解离技术依托矿物间物理力学性质差异,实现目的矿物与脉石的精准解离,搅拌磨机作为该技术的核心装备,其创新优化的结构与工作参数直接影响细磨解离成效。本文系统阐释选择性细磨解离技术的理论基础与发展演进,重点聚焦搅拌磨机在腔形结构优化、搅拌器创新设计、工作参数协同调控及智能化升级等方向的突破,结合铁矿、铜钼矿、石墨矿的工业应用案例验证技术与装备创新的实际效果,展望其领域未来发展趋势,为矿产资源高效加工提供理论与技术支撑。相关成果发表于矿冶期刊群《有色金属(选矿部分)》2026年第1期,题目:选择性细磨解离技术及其搅拌磨机的创新发展,作者:张国旺,龙渊,石立,刘瑜,赵湘,罗灿

扫码下载文章

研究背景

矿产资源正逐步向低品位、细粒化和复杂化方向发展,我国磁铁矿、铜矿、钼矿和铅锌矿等低品位矿中有用矿物嵌布粒度细至微米级,矿物间共生关系复杂。磨矿解离作为矿物加工的核心环节,其效果直接决定后续分选效率与资源利用率,当前我国绝大多数金属矿山选厂都采用普通卧式球磨机进行矿物细磨,其适宜磨矿产品粒度局限于P80大于75μm,当矿物细磨粒度P80小于45μm时,由于卧式球磨机的冲击-研磨应力模式与卧式筒体结构,有用矿物与脉石的连生体残留率高,针对微细粒级矿物难以实现精准细磨与有效解离,当磨矿细度达到矿物解离尺寸时,容易泥化造成有用矿物损失。卧式球磨机在细磨或超细磨时存在能耗高、选择性细磨解离效果差及过粉碎严重等问题,无法满足低品复杂难选细粒嵌布矿石的高效加工需求,已成为制约我国矿产资源高效利用的关键技术瓶颈。

选择性细磨解离技术基于不同矿物在硬度、界面结合能、韧性、弹性模量等方面的差异,通过调控细磨磨矿条件实现目的矿物优先磨碎与脉石矿物富集,其解离效率较传统卧式球磨机技术显著提升。搅拌磨机因具备能量密度高和研磨环境可控等优势,成为该技术的核心装备载体,在粗精矿再磨、精矿再磨、中矿和尾矿细磨再磨中能使精矿品位提升和金属回收率提高。本文围绕选择性细磨解离技术的核心原理,聚焦搅拌磨机的创新发展与应用实践,研究高效的微细粒矿细磨技术,从而实现微细粒矿的高效利用。

1 选择性细磨解离技术的原理与发展

1.1 选择性细磨解离技术的理论基础

选择性细磨解离技术是一种基于矿物间物理化学性质差异,通过精确控制磨矿条件实现矿物定向解离的先进技术。该技术的核心原理在于利用不同矿物在硬度、韧性、弹性模量、密度、界面性质、介电常数等物理性质方面的差异,在磨矿过程中实现选择性粉碎。技术发展初期,研究者主要关注矿物硬度差异对磨矿选择性的影响。

技术原理的核心在于利用矿物间机械性质差异导致的粉碎行为分化,机械强度低的矿物粉碎概率高,优先粉碎并在细粒级富集;机械强度高的矿物粉碎概率低,在粗粒级富集。这种选择性粉碎机制可以通过断裂力学理论进行解释,矿物的粉碎主要沿着晶体结构内键合力最弱的面网之间发生断裂,同时受到外力性质、大小和作用方向的影响。

随着技术发展,选择性细磨解离技术的原理得到进一步拓展。高压电脉冲解离技术基于矿物间介电特性差异进行选择性粉碎,通过等离子体放电在矿物界面产生微裂纹,有效提高矿物解离度并避免过粉碎。微波预处理技术则利用矿物介电常数差异产生选择性加热,形成热应力裂纹,使不同矿物间的裂纹促使矿物发生选择性单体解离。磁脉冲粉碎技术利用矿物磁性差异,在交变磁场中产生选择性粉碎,由于矿石的抗拉伸强度和抗剪切强度仅为抗压强度的1/6~1/10,磁脉冲粉碎技术在矿物界面上产生裂隙所需的能量仅为机械压碎作用时的1/36~1/100。该原理进一步与预处理技术结合,如微波预处理通过矿物介电常数差异产生热应力裂纹,使铜矿磨矿能耗降低18%;高压电脉冲利用电性差异实现粗粒级预富集,为后续细磨减负,形成“预处理—细磨”协同的磨矿解离体系。

1.2 矿物解离度评价体系

矿物解离度是评价选择性细磨解离技术效果的核心指标,它反映了有用矿物从脉石矿物中分离出来的程度。建立科学、准确的矿物解离度评价体系对于技术优化和工艺设计具有重要意义。

传统的矿物解离度测定方法主要包括光学显微镜法和扫描电镜法。光学显微镜法是最常用的方法,通过对矿物颗粒的抛光薄片进行观察和统计,计算不同矿物相的面积百分比来确定解离度。扫描电镜法则利用背散射电子成像技术,能够更精确地识别和分析矿物相,代表性的技术包括MLA(矿物解离度分析仪)和QEMSCAN(定量矿物学扫描电镜)等。

近年来,随着先进表征技术的发展,矿物解离度评价体系得到不断完善和拓展。X射线计算机微断层扫描(XCT)技术能够提供矿物内部三维结构信息,结合数字体积相关(DVC)技术可以定量分析矿物在受力过程中的变形和断裂行为,为矿物解离机制研究提供了新的分析手段。

人工智能和机器学习技术的引入为矿物解离度评价带来了新的突破。基于深度学习的矿物识别和分割技术能够自动识别和分析矿物相,提高了分析效率和准确性。

瑞典吕勒奥理工大学(LuleåUniversityofTechnology)在矿物解离机理研究方面做出重要贡献,该校研究团队通过X射线计算机微断层扫描(XCT)和数字体积相关(DVC)技术,研究矿石纹理和加载机制对裂纹形成和矿物解离的影响,为选择性细磨技术的机理研究提供了新的分析手段,提供了矿物解离的微观可视化分析方法。澳大利亚昆士兰大学在矿物解离建模方面取得重要进展,该校研究团队开发了基于概率理论的矿物解离模型,通过最大化概率熵并受质量约束来预测矿物组成分布的变化,建立了矿物解离过程的宏观量化模型,为矿物解离过程的定量分析提供了理论工具。

1.3 选择性细磨解离技术发展及其研究

选择性磨矿这一现象最早于1962年由田中辰夫(TatsuoTanaka)所发现,其表现为选择性磨细软或易碎矿物,是矿物内在的硬度或者韧度差异在破碎速率上的体现。因此,只要矿物本身的硬度或者韧度存在差别,其破碎速率必定存在差别,存在选择性磨矿现象。如铅锌矿、铜锌矿、钼矿、铝土矿等都存在明显的选择性磨矿现象。

昆明理工大学段希祥教授作为中国选择性磨矿技术的奠基人,首次系统提出选择性磨矿理论,证实矿物性质差异是解离的核心驱动力,并出版《选择性磨矿及应用》专著,其团队围绕传统卧式球磨机设备改进及其磨矿工艺优化,开展了一系列粗粒级选择性磨矿理论及技术研究,通过对介质球配比、直径、材质、形状、磨机转速和进出料结构等参数进行优化控制,有效提高了选厂的技术指标。德国在高压辊磨机技术方面处于领先地位,该技术基于高压料层粉碎原理,能够实现矿物的选择性粉碎和节能降耗,针对高压辊磨机的料床粉碎与球磨机的碰撞粉碎对矿物解离度的影响研究,得出高压辊磨机的料床粉碎能够提高矿物解离度,高压辊磨机相比传统球磨机具有更高的能量效率和更好的选择性粉碎效果,在矿业领域的应用在不断扩大。圆锥破碎机的破碎力大小和方式使矿物四周受力,能够使矿物在晶格保持完整的情况下弱化晶界,从而使矿物发生选择性解离。

磨机钢球尺寸决定着破碎力的大小,只有当钢球的打击力足够时矿粒才能发生破碎,但打击力过大时,破碎易沿破碎力最大的方向发生形成贯穿性破碎。只有在钢球打击力精确时,出现解离性破碎。因此,合适的钢球尺寸不仅能提高磨矿效率,同时也能提高矿物的解离度。

针对介质形状对选择性磨矿影响,研究者也做了大量工作,取得了一定的成果。韩跃新等在研究介质特性对铝土矿在振动磨机中选择性磨矿的影响时,得到类似的结果,柱形介质选择性解离程度较高,对一水硬铝石的选择性碎解效果较好。磨机转速也是影响选择性磨矿的关键因素。在转速较低时,软硬矿物的碎解速率存在很大差异,当转速提高时,不同矿物的碎解速率差异减小,当转速提高到一定程度时,所有矿物的碎解速率趋于一致。较长一段时期选择性磨矿的研究基本针对粗细粒级矿物,对微细粒的矿物研究较少。

东北大学在高压电脉冲解离技术研究方面进行了大量工作,闫光辉系统研究了铜矿石高压电脉冲破碎机理及水介质击穿影响机制,阐明了高压电脉冲技术的选择性破碎效果,该技术主要根据矿物相间不同的介电特性差异进行破碎,可有效提高铜矿石的解离度,同时避免破碎粒度过细,降低过粉碎程度。

选择性细磨解离技术的发展从20世纪80年代开始,主要集中于球磨机长度的改进及球磨介质的完善等方面,加长型球磨机(管磨机)通过延长矿浆在磨机内的停留时间从而达到矿物细磨的目的,由于停留时间长,势必导致过磨现象严重,增加细磨能耗。

在细磨介质的尺寸方面,通过使用小尺寸细磨介质,从而增大研磨面积来提高细磨效果。国外多数选厂采用38mm甚至更小的钢球进行细磨,只有磨矿细度稍粗的采用50mm或大于50mm的钢球。对细磨而言,在保证研磨力足够的前提条件下应该使球径愈小愈好。由于受卧式球磨机结构和磨矿应力模式限制,所以,国内细磨生产中使用的最小球径只能降至20~30mm,国外也只能降至15~20mm。为了增大介质研磨面积,提高细磨效率,人们开发了不同形状的细磨介质。美国杜尔林(Doering)国际公司研制的圆锥柱形介质(Cylpebs)、澳大利亚唐哈德公司(DonhadPtyLtd)生产的长柱状介质(Powerpebs)、法国维诺集团(Winoa)制造的钢砂抛丸介质(Millpebs)等在细磨回路的使用,既提高了细磨效率,也减少了有用矿物的过粉碎。Millpebs将5~12mm的卵石形铸钢介质用于细磨和再磨中,与球径25mm钢球相比,球磨机能效提高10%~40%。在加拿大布伦斯维克矿(Brunswickmine)的再磨回路应用时,与钢球相比,磨矿细度可提高24%,节能10%。这三种新型磨矿介质通过改变传统钢球的形状,显著提升了细磨效率并减少了有用矿物的过粉碎,为矿物加工行业带来了节能增效的新选择。

1.4 搅拌磨细磨解离装备技术的发展过程

1952年河端重胜博士发明塔磨机细磨装备并应用于矿物加工。20世纪60年代,澳大利亚矿物加工研究所开展搅拌磨机的基础研究,证实其对细粒硫化矿的解离效果优于传统卧式球磨设备,节能效率达到30%~40%,20世纪70、80年代,长沙矿冶研究院、秦皇岛设计院等单位开始立式搅拌磨研究,针对国内铁矿、铜矿和钼矿细磨再磨需求完成了设备参数优化,开启了国产化细磨解离技术装备研制应用的进程。20世纪90年代至21世纪初,低品位复杂多金属矿石处理需求激增,研磨产物粒度要求降至P80小于38μm甚至10μm以下,推动搅拌磨进入超细研磨技术时期,这一阶段的研发呈现两大方向:一是介质体系升级,向氧化铝和氧化锆等材质毫米级微型化的发展,通过介质球级配优化减少矿物过粉碎,实现选择性解离;二是设备大型化与连续化,塔磨机单机处理量提升至100t/h或更高。1994年,澳大利亚Xstrata公司研发卧式艾砂磨机(Isamill),采用直径1~5mm的研磨介质,可将硫化矿石磨至-10μm占比90%,并在MountIsa矿实现超细磨工业化应用;1999年,澳大利亚世纪锌矿引入21台美卓SMD355立式搅拌磨,通过高效摩擦、剪切、研磨,显著提升锌精矿再磨流程的效率与金属回收率,同时降低了能耗。

21世纪以来,高速搅拌磨成为研发热点。2012年,Outotec公司从STMMinerals获得HIGmill技术矿业应用授权,将其引入金属矿再磨领域;2018年,FlSmidth公司推出Vxpmill立式搅拌磨,主要应用于金矿、铜矿等金属矿的细磨与再磨作业,上述2种设备通过提升搅拌线速度至20~30m/s、采用直径3~6mm陶瓷珠介质和介质填充率达90%以上,可将矿石磨至1~5μm。其功率密度可达350kW/m3以上,是低速搅拌磨设备的5~10倍,借助15~30m/s研磨盘线速度形成动态高压区,尤其适配嵌布粒度小于10μm的微细粒硫化矿等难处理矿石。近年来,Isamill、HIGmill、Vxpmill等高速强应力机型已在金、铜、钼、铅锌、镍矿等领域广泛应用。

目前,澳大利亚、美国、德国、加拿大等国家的专业研究机构持续深耕矿物加工细磨技术,形成Towermill、Vertimill、Isamill、SMDmill、HIGmill和Vxpmill等系列成熟机型,典型矿业用搅拌磨机如图1所示。澳大利亚MountIsaMines公司开发的Isamill搅拌磨机实现工业化应用,Isamill的成功应用标志着选择性细磨技术在设备创新方面的重大突破,该设备采用惰性陶瓷介质,能够实现超细磨矿(P80可达5μm),同时避免了钢介质对矿物表面化学性质的影响。国内搅拌磨行业发展迅速,已开发立式螺旋搅拌磨机(塔磨机)、高速搅拌磨机、卧式砂磨机等多种机型,其中JM系列立式螺旋搅拌磨矿机可将物料磨至P80为10μm以下,节能效率较卧式球磨机提升30%~50%,已在紫金矿业、金堆城钼业和江西德兴铜矿等企业的金矿、钼矿、铜矿加工中规模化应用,设备不断向大型化升级,广泛服务于矿业细磨与超细磨领域。现在搅拌磨细磨解离装备进入智能升级期,人工智能与在线监测技术的融入,实现搅拌磨矿参数的实时调控,使磨矿过程稳定性提升,细磨解离效果更好,精矿品位和金属回收率等选矿指标得到提升。

图1 典型矿用搅拌磨机

2 搅拌磨机的创新发展

2.1 搅拌磨机的数值模拟

数值模拟与建模方法在选择性细磨解离技术研究中发挥着越来越重要的作用,为理解复杂的矿物破碎磨矿和解离过程提供了强有力的工具。离散元方法(DEM)、颗粒群平衡模型(PBM)、有限元方法(FEM)及计算流体动力学(CFD)等主流数值方法,已成功应用于搅拌磨机腔型设计与搅拌器结构的仿真模拟。此类方法有效搭建起理论分析与试验研究之间的桥梁,为选择性细磨解离技术的参数优化、工艺设计及装备研发提供了坚实的科学支撑。国内外已进行了较详细的研究。例如,SINNOTT等的立式螺旋搅拌磨模拟见图2。图2(a)显示,动能最大的粒子(红色粒子)集中在螺旋叶片尖端或边缘,此外,CFD模拟揭示了矿浆运动规律(图2(b))。图2(b、c)表明,最大切向速度出现在螺旋叶片尖端或边缘;图2(b~d)显示,矿浆在螺旋叫华边缘呈垂直运动,而在磨机腔壁处呈向下运动。通过这些模型,可以从多个维度研究搅拌磨机性能,例如研究立式螺旋搅拌磨相较于球磨机效率更高的原因,而且通过模拟更快,有利于结构和参数优化。

图2 立式螺旋搅拌磨离散元法(DEM)和计算流体动力学(CFD)模拟结果

基于概率理论的矿物解离模型为选择性细磨提供了新的建模思路。该模型通过定义特定组成和尺寸的给料颗粒形成特定尺寸和组成的产品颗粒的概率,基于最大化概率熵并受质量约束和成分约束来预测矿物组成分布的变化。这种方法不仅能够处理二元颗粒系统,还能够扩展到包含多种矿物的复杂系统。

机器学习和人工智能技术为矿物解离建模带来了新的机遇。深度学习模型能够自动识别和提取矿物图像中的纹理特征,实现矿物相的自动分割和识别。多物理场耦合建模方法能够综合考虑机械力、热效应、电磁效应等多种物理过程的相互作用。在高压电脉冲解离技术研究中,需要建立电场、热场、力场的耦合模型来描述脉冲放电过程中的复杂物理现象。

2.2 搅拌磨机的结构创新

搅拌磨机的结构创新围绕提升研磨均匀性与降低能耗展开,重点解决设备研磨区域应力不均匀、存在死区、磨损严重和能耗较高等问题,主要是进行研磨腔形与搅拌器形状的优化设计。

搅拌磨机筒体内壁形状与整体轮廓的优化,是提升研磨均匀性与排料效率的核心关键。传统矿用搅拌磨采用圆柱形筒体,内壁为光滑直面,易导致研磨介质与矿石在离心力作用下贴壁运动,形成侧壁介质球滑流区和中心介质球死区,物料无法得到有效研磨,同时衬板磨损也不均匀。新型筒体的形状优化围绕消除介质球死区、强化介质球循环和延长易损件寿命展开研究。筒体形状有圆形、方形,六角形或八角形,有单腔、双腔和多腔(一般3~5腔),筒体衬板形状有光板、齿板形,网格形,衬板材质有合金钢、磁性衬板、橡胶、聚氨酯和陶瓷等。

搅拌器形状优化:搅拌磨机搅拌器类型如图3所示,主要有立式螺旋式、立式盘式、立式棒式、立式叶轮式和卧式盘式等结构,圆盘结构有带齿和不带齿,开孔数量也有差异,棒式有圆棒和板状形式,螺旋式一般为双螺旋式,也开始有变螺距型式。F.L.史密斯Vxpmill立式搅拌磨采用平板圆磨盘搅拌器,奥图泰公司美卓公司HIGmill采用带齿转子商品名GrindforceTM,嘉能可公司IsaMillTM磨也是采用平板圆磨盘搅拌器,美卓公司SMD搅拌磨采用径向棒销搅拌器,日本爱立许公司EIRICH塔式磨和美卓公司VertiMill立磨都采用双头螺旋搅拌器。

图3 搅拌磨机搅拌器主要类型

Schwedes及Kwade对配备平板搅拌器的卧式搅拌磨与棒销式立式搅拌磨的运行特性开展了研究。对比平板与棒销式搅拌器的搅拌效果发现,棒销式搅拌器产生的圆周流体速度更高且波动更显著。因此,对于需要高强度分散效果的磨矿工艺,棒销式搅拌器的适用性优于平板磨盘搅拌器。Sinnott发表了塔式磨双螺旋搅拌器与SMD磨棒销搅拌器的离散元法模拟结果。研究表明,螺旋搅拌器通过螺旋结构实现研磨介质的强对流轴向输送与强扩散径向混合,搅拌效果优异,可使给料在磨机内快速分散;而径向棒销的轴向混合效果较差,Cleary等研究了立式搅拌磨搅拌器设计对磨矿能效的影响,对比了标准棒销式与双螺旋搅拌器,结果表明双螺旋搅拌器的能效显著优于棒销式设计。KEIKKALA等通过离散元法模拟对比了平板磨盘搅拌器与带齿磨盘搅拌器的性能,研磨介质在平板磨盘搅拌器表面易发生滑动,而带齿磨盘搅拌器可通过在表面形成自生介质层可减少滑动现象。此外,带齿转子磨盘能将介质间的剪切作用从转子附近传递至整个介质床区域。图4为离散元法模拟结果,展示了两种磨盘的剪切强度与介质床速度差异。

图4 HIGmill的搅拌器模拟优化

STM公司(SwissTowerMillsMinerals)于2012年推出的立式高强搅拌磨技术,推出细磨高强搅拌磨VRMTM后和粗磨高强搅拌磨VPMTM,VPMTM的工作原理见图5:矿浆从底部泵入,穿过占磨机容积60%的搅拌介质球料床,确保其在研磨腔内均匀分布,旋转的研磨转子仅沿径向施能,避免了提升磨矿介质的能耗浪费。

图5 VPMTM磨机工作原理图

进料口和出料口分别位于研磨腔两端;磨机壳体上的固定定子环与旋转转子在每个转子周围形成独立隔室,使矿浆以类似平推流反应器的方式通过磨机,避免短路或死区。转子产生的离心力将粗颗粒和研磨介质推向研磨腔外围的高能研磨区,而细颗粒则向磨机轴端移动,减少不必要的研磨。这一设计避免了过磨现象,确保能耗主要用于粗颗粒研磨,最大化提升能效。矿浆流动路径与选择性研磨机制相结合,使产品粒度分布曲线更陡,单次通过磨机即可达到目标粒度,无需循环研磨。磨机配备变速驱动装置,可调控比磨矿能耗(SGE),从而控制产品粒度,该特性确保产品粒度稳定均匀,为下游工序提供保障,最大化提升矿物回收率。

VPMTM立式搅拌磨是STM公司近期推出的升级产品,其研磨腔更宽,转子与定子环间距增大,可适配更大尺寸(12~40mm)研磨介质,能够处理进料粒径达6mm的粗物料,但磨损问题和设备启动问题值得关注。

HIGmill(高应力磨机)的高窄式磨机筒体结构可确保磨矿介质分布均匀,且矿物颗粒始终处于持续接触状态,如图6所示。美卓已收购瑞士塔式磨机矿业公司,HIGmill研磨机一直由美卓独家销售和提供服务。这项技术在现代研磨流程中至关重要,并且是节能粉碎工艺发展的重要组成部分。随着行业向优化的技术组合和多阶段研磨方法发展,HIGmill完善了美卓现有的产品系列,例如,当它与美卓ConcordeTM浮选槽等创新浮选解决方案结合使用时,能够实现大处理量和较高的回收率。

图6 HIGmill(高应力磨机)

2.3 搅拌磨机的工作参数优化

搅拌磨机的工作参数直接决定磨矿效率、产品粒度分布及能耗成本,其优化围绕磨矿过程的能量传递效率、矿物颗粒解离特性及设备运行稳定性展开。其中,磨矿介质体系(材质、大小尺寸及级配)、磨机转速和矿浆浓度是核心调控手段,结合矿物性质与磨矿产品粒度要求、粒度分布及解离度进行系统匹配,实现搅拌磨机工作参数优化。

2.3.1 磨矿介质体系优化

磨矿介质作为搅拌磨机中能量传递的核心载体,其性能直接决定了设备能量利用效率与磨矿作业质量,在搅拌磨机的应用非常重要。在矿用搅拌磨的运行过程中,磨矿介质的材质与尺寸不仅会直接影响冲击、研磨作用的应力强度分布,还对磨矿产品粒度、磨矿环境稳定性及后续分选作业效果产生连锁影响,因此构建科学合理的磨矿介质体系、实现介质优化选型,成为提升搅拌磨机磨矿效能的关键环节。结合矿用搅拌磨的作业需求与应用场景,当前主流磨矿介质主要包括钢球、陶瓷球、锆球及玻璃珠等,各类介质在物理性能、磨矿特性及应用上存在差异,需根据具体磨矿目标进行针对性选择。

钢球是矿用搅拌磨中应用最为广泛的传统磨矿介质,其核心优势在于高密度、高硬度及优异的冲击韧性。常用的钢球材质包括高铬钢、中铬钢及碳钢等,其中高铬钢球因含铬量较高形成了稳定的碳化物组织,耐磨性较普通碳钢球提升3~5倍,在处理硬度较高的金属矿石(如铁矿石、铜矿石)时表现尤为突出。钢球通过搅拌装置的驱动产生高速冲击与剪切作用,能快速对粗颗粒矿物进行破碎,适用于磨矿作业的粗磨阶段。在塔磨机这一常用于矿物细磨的关键设备中,钢球质量对运行效能的影响更为凸显,塔磨机依赖“层压-研磨”复合作用实现细粒级破碎,钢球质量直接关联介质消耗、设备寿命与磨矿产品粒度。硬度与韧性的适配性则是另一关键,塔磨机介质球在筒体内循环速度快,硬度过高(HRC>65)的钢球易在碰撞中产生裂纹,碎球率提升3~5倍,而韧性不足的钢球会因反复挤压剥落,某铁矿塔磨机将钢球硬度控制在HRC58~62、冲击韧性≥12J/cm²后,碎球率降低,停机清理时间减少。钢球的圆度与表面质量也会影响塔磨机流化特性,圆度≤0.85的不规则钢球会增大介质摩擦阻力,使磨机功率消耗上升。图7是1120kW塔磨机中钢球的失圆情况。

图7 1120 kW塔磨机的新球与磨损钢球

陶瓷球是介于钢球与玻璃珠之间的中高端磨矿介质,以氧化铝陶瓷球应用最为广泛,根据氧化铝含量可分为高铝瓷球(Al2O3含量≥92%)、中铝瓷球及低铝瓷球。高铝瓷球具有硬度高(莫氏硬度≥9)、耐磨性强、化学稳定性好的特点,且无金属污染风险,兼顾了磨矿效率与产品纯度的双重需求。因陶瓷球表面光滑且密度适中,搅拌器衬板磨损减少,磨矿产品中矿物解离度提升,同时避免了铁离子对浮选药剂的干扰,现在搅拌磨机中广泛应用。

Ero巴西选矿厂的工业实践更凸显了高品质陶瓷介质的应用价值,其核心观点可总结为三点:一是耐磨性是陶瓷介质降本的核心,选用金石研磨(KingsBeads)3.8比重氧化锆增韧氧化铝陶瓷介质后,实验室磨损率较原有介质降低34.1%。工业应用中磨损率从8.73g/kWh降至6.39g/kWh,降幅为26.8%;二是介质圆度对设备磨损影响显著,金石研磨的陶瓷介质运转一段时间后圆度保持93%~98%,如图8所示,远高于原有92氧化铝陶瓷介质的61%~93%,金石研磨陶瓷介质更高的圆度使磨机转子磨损降低28.7%、内衬磨损降低43.3%;三是介质优化需与设备结构协同,将新型金石研磨陶瓷介质与“新增带齿磨机转子+调整过渡区转子尺寸”的配置结合后,介质磨损率进一步降至3.67g/kWh,衬板寿命再延长42.5%,且磨矿产品粒度P80保持稳定,不影响下游浮选工艺。

图8 HIG-2500kW立式搅拌磨应用的陶瓷球对比

陶瓷球的局限性在于密度低于钢球,冲击能量相对较弱,在粗磨阶段的作业效率不及钢球,需与其他介质配合使用以优化磨矿流程。

锆球(主要成分为氧化锆)是当前磨矿介质中的高端品类,具有极致的硬度(莫氏硬度约8.5)、超高耐磨性及优异的化学惰性,其磨损率极低,在连续作业工况下使用寿命可达陶瓷球的3~5倍。锆球的密度较高(约6.0g/cm³),接近钢球的密度,既能提供充足的冲击能量,又能避免金属杂质污染,完美适配高硬度、高纯度要求的矿物磨矿需求,尺寸精准匹配更能放大其优势。此外,锆球的热稳定性良好,在复杂磨矿环境(如酸性或碱性矿浆)中不易发生化学反应,进一步拓展了其应用场合;但锆球的生产成本较高,目前主要用于对磨矿精度与产品质量要求极高的特种矿物加工领域,大规模推广仍受成本限制。

玻璃珠作为一种低成本磨矿介质,在非金属矿细磨领域具有一定应用价值。其主要特点是成分均匀、表面光滑,磨矿过程中不会引入金属杂质,能有效保证产品纯度,特别适用于石英砂、高岭土等对杂质含量要求严格的矿物加工。玻璃珠的硬度适中,研磨作用以研磨为主、冲击为辅,可实现矿物颗粒的精细化破碎,产品粒度分布较为均匀,而尺寸匹配对其效能发挥至关重要。但玻璃珠的脆性较大,在高速搅拌的工况下易发生碎裂,导致介质损耗率较高,且其密度较小,冲击能量不足,不适用于粗颗粒矿物及高硬度矿石的磨矿作业,通常仅用于细磨阶段的辅助研磨或者擦洗作业。

矿用搅拌磨磨矿介质体系的优化需建立在对矿物特性、磨矿阶段及产品要求的综合分析之上,通过合理选择介质材质、调控介质尺寸及优化介质配比,可实现磨矿效率、产品质量与运行成本的平衡,为搅拌磨机的高效运行提供核心支撑。

2.3.2 搅拌磨机转速优化

磨机转速是搅拌磨机能量输入的核心参数,其通过改变搅拌器线速度,直接调控介质与矿物颗粒间的作用强度及冲击、研磨和剪切的占比作用,最终决定能量传递效率、磨矿效果及设备运行成本。转速优化的核心是精准匹配磨矿阶段与矿物特性的能量需求,避免因转速过高导致能耗浪费、设备磨损加剧,或转速过低造成磨矿效率不足,需结合介质特性、磨矿目标及设备结构综合确定。

搅拌磨机转速是由矿物性质与磨矿解离要求确定所需磨矿应力强度,再通过线速度将应力量化,最终转化为转速参数。转速的核心作用是通过调控能量传递,实现高效解离及低磨损的平衡,适宜的转速可强化介质碰撞/剪切效果,提升解离度,不适当的转速则导致过磨、能耗激增或设备磨损加剧。高转速导致设备振动剧烈,搅拌器与磨机衬板磨损速率急剧增加,而磨矿效率有时反而会因介质运动紊乱出现下降。转速优化需依托搅拌器线速度与磨机结构参数的相关。实际应用中,可通过线速度与搅拌器结构、介质球材质及大小的匹配,确定合理转速,确保能量输入与磨矿要求精准匹配。

塔磨是长筒式结构与螺旋搅拌器的特征,磨矿作用以层压-剪切为主,转速需平衡介质轴向循环效率与避免贴壁空转。转速过低(<40r/min)会导致介质沉降堆积,层压作用不足使磨矿效率下降;转速过高(>120r/min)则介质受离心力贴壁,形成无效研磨区并加剧衬板磨损。

HIGmill通过转子驱动高填充率(50%~70%)介质形成动态高压区,硬矿物用80%~90%高转速强化冲击,脆矿物用60%~70%低转速防过磨。Ero铜矿应用HIG2300/2300kW型,转速从额定91%降至72%(线速度从7.8m/s降至6.0m/s),功率降低14.5%,介质磨损率降低42.5%,产品粒度保持稳定,粒度均匀性提升。

在MountIsa铅锌矿的ISAmill系统中,将搅拌器转速从72%Nc(等效临界转速)提升至78%Nc(对应线速度12m/s),使产品粒度P80从10μm显著降低至7μm,实现了锌回收率提升1个百分点的显著经济效益;然而,当转速进一步提高至85%Nc以上时,矿浆短路率从5%急剧上升至18%,导致P80粒度变粗,整体磨矿效果反而下降。

从矿物性质与解离要求出发,根据所需应力强度及磨机结构参数,可以确定搅拌磨所需线速度与转速参数。搅拌磨操作应避免追求过高转速,防止过犹不及的短路现象,通过转速调整实现高效解离、低能耗和低磨损的平衡,达到高效磨矿的目的。

2.3.3 搅拌磨的矿浆浓度

矿浆浓度是搅拌磨磨矿过程的关键操作参数,矿浆浓度通过影响矿浆黏度、介质运动状态、矿物颗粒分散性及解离环境,最终决定磨矿解离度、粒度分布与能耗、设备磨损水平。低浓度时,矿浆黏度低,介质运动阻力小,冲击与剪切动能传递效率高,但颗粒易随矿浆流失,研磨停留时间不足;高浓度时,矿浆黏度骤增,介质被矿浆包裹,动能转化为黏性内耗,研磨效率下降且能耗激增,同时转子与介质的摩擦磨损加剧。适宜浓度下,矿物颗粒均匀分散,避免团聚,磨矿介质能精准作用于颗粒界面实现解离。浓度过高时颗粒团聚形成假颗粒,研磨仅作用于团聚体表面,过磨现象严重,浓度过低时颗粒间距过大,介质有效碰撞概率降低,解离效率不足。不同搅拌磨因结构与不同矿物差异,浓度区间各有侧重,但最终目标均为实现解离效率最大化、能耗与磨损最小化目标,具体的磨矿浓度需通过试验与现场调控实现平衡。

搅拌磨矿浆浓度需结合矿物特性调整,细磨或超细解磨矿需适当降低浓度,避免颗粒团聚掩盖解离界面。铁矿细磨浓度在55%~70%,铜钼矿粗精矿再磨浓度35%~60%,石墨再磨浓度在15%~30%。

2.3.4工作参数的协同优化搅拌磨机工作参数并非独立存在,需通过试验实现协同匹配。介质尺寸与转速匹配,矿浆浓度与介质尺寸匹配,所有参数需围绕能量高效传递至矿物颗粒目标,需要平衡磨矿效果与设备损耗。磨矿介质体系需根据矿物硬度、纯度要求选择材质,并按磨矿阶段设计大小尺寸级配;转速优化需结合磨矿阶段、介质特性动态调整,聚焦能量高效传递与设备稳定运行;矿浆浓度需平衡碰撞概率与浆料流动性,必要时添加分散剂拓展优化区间。实际应用中需通过试验确定参数组合,同时兼顾设备磨损与生产成本,最终实现磨矿效率、磨矿产品质量与经济效益的最大化。

3 搅拌磨机在选择性细磨中的典型应用案例

搅拌磨机具有比卧式球磨机能量传递更精准和研磨作用更可控的优势,能够通过调控介质体系、转速和矿浆浓度等参数,针对性强化有用矿物与脉石的界面解离,在多类矿物加工中实现解离高效、粒度分布较窄和能耗较低的目标。

3.1 强化磁铁矿解离与提质降杂

在磁铁矿选矿领域,尤其是面对微细粒嵌布、脉石包裹紧密的复杂矿石时,传统球磨机常面临解离不充分、铁精矿品位低、杂质去除难等问题。搅拌磨凭借其高能量密度、选择性研磨特性,已成为强化磁铁矿单体解离、实现提质降杂的核心设备,为铁精矿品质升级提供了关键技术支撑,立磨机已在大红山、攀钢、鞍钢、马鞍山等地铁矿山广泛应用。

搅拌磨的强化解离优势源于其独特的研磨机制。与球磨机依赖介质抛落冲击的研磨方式不同,搅拌磨通过高速旋转的搅拌器带动研磨介质形成多维运动,在筒体内构建高能量密度的研磨区域,产生强烈的剪切、挤压与磨蚀作用。这种作用模式对磁铁矿与脉石的界面结合处具有精准破坏能力,能优先磨细硬度较低的石英、长石等脉石矿物,同时对硬度更高的磁铁矿晶体形成保护,实现差异磨碎效应。数据显示,相同磨矿条件下,搅拌磨的磁铁矿单体解离率比传统球磨机高15%~25%,尤其对嵌布粒度小于0.038mm的微细粒磁铁矿,解离效率提升更加显著。此外,搅拌磨研磨过程中矿浆流动平稳,应用微晶陶瓷球可有效避免钢球磨矿带来的铁污染,清洁的矿物表面也为后续磁选、反浮选的选择性分离创造了有利条件。

在实际应用中,搅拌磨通常嵌入阶段磨矿—磁选—反浮选联合工艺,成为提质降杂的核心环节,不同类型搅拌磨因结构差异适配不同规模与需求。塔磨机以其低能耗、易操作的优势在铁矿选厂中应用广泛,某磁铁矿选厂将355kW塔磨机用于粗精矿再磨,采用Φ10~25mm钢球介质,使产品粒度-0.038mm粒级占比从72%提升至90%,后续磁选后铁精矿品位从61.8%升至65.3%,SiO2含量从7.5%降至3.2%。

在大型铁矿选厂中,HIGmill凭借立式结构的高稳定性与高浓度磨矿优势占据重要地位。塞拉利昂新唐克里里(NewTonkolili)年产1000万t磁铁矿选厂,采用HIG2300型设备进行二段细磨,搭配Φ10mm高铝瓷球,控制磨矿浓度65%,将粗精矿P80从45μm降至18μm,单体解离率提升至92%,最终铁精矿品位稳定在66%以上。

卧式结构的ISAmill在微细粒嵌布铁矿的超细磨领域表现突出。河北某难选磁铁矿原矿铁品位30.5%,脉石以微米级石英包裹体存在,应用了ACL-10000L艾砂磨机进行细磨,产品粒度满足要求,但筒体和搅拌盘磨损较快,高速型搅拌磨在铁矿和金矿等矿业的应用需要解决易损件磨损问题,提高使用寿命。

搅拌磨以其高效解离、低耗提质的双重优势,正推动磁铁矿选矿从粗放磨矿向精准解离升级,为高品质铁精矿生产提供了可靠技术路径。其核心突破在于通过应力强度适配的研磨实现连生体优先解离和有用矿物少过磨的选择性细磨效果,实现了在能耗较低的情况下贫铁矿提质降杂。图9为澳大利亚FMG铁桥铁矿项目,应用了高压辊磨机+塔磨机或HIGmill[49],该工艺可实现节能降耗,流程简化,实现了给料粒度3~6mm的挑战。

图9 FMG iron bridge铁矿项目塔磨机(或HIGmill)

3.2 实现铜钼高效分离与品位提升

铜钼矿多为共生矿,有用矿物以黄铜矿、辉钼矿为主,常与黄铁矿、方解石等脉石共生,且存在铜钼连生体、钼矿与脉石包裹等复杂嵌布形态。传统球磨磨矿设备难以精准控制解离尺度,易导致铜钼分离困难或钼矿过磨,辉钼矿为层状结构,过磨后浮选回收率骤降。搅拌磨机通过多参数协同调控,可针对性解离不同矿物界面,为铜钼分离创造有利条件。

黑龙江某低品位斑岩型铜矿因铜钼矿物嵌布关系复杂、可浮性接近,传统工艺存在钼精矿品位约40%和回收率偏低、铜钼互含高、抑制剂用量大等问题,通过在铜钼浮选分离前增设艾砂磨机再磨作业,钼精矿品位提升至47.57%、回收率提升至85.01%,铜含量降至1.48%;铜精矿品位提升至23.20%、回收率达99.91%,钼含量降至0.11%,同时浮选硫化钠用量降低30%。

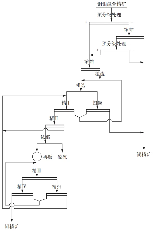
德兴铜矿对铜钼混合精矿进行铜钼分离,获得合格钼精矿,经济效益和资源的综合利用都有重要的意义。再磨设备原为球磨机,一直存在再磨效果不理想、钼精矿品位和金属回收率不稳定等问题,常规的球磨机不适合细磨,细泥恶化了浮选效果,而且增大了药剂消耗。立式螺旋搅拌磨矿机可以提高辉钼矿的解离度并减轻磨矿产品的过粉碎现象,并可擦洗有用矿物表面黏附的杂质。项目中采用了JM立式螺旋搅拌磨矿机对钼粗精矿再磨,强化目的矿物单体解离,降低连生体对分选指标的影响。图10为增加了增加立式再磨的铜钼分选工艺流程,改善了浮选柱的选别环境,提高了选钼回收率及降低钼精矿中铜的含量。

图10 增加立式再磨的铜钼分选工艺流程

搅拌磨机技术已成功应用于德兴铜矿、黑龙江多宝山铜矿、金堆城钼业等大型铜钼矿山,通过调控实现了铜钼矿的选择性细磨解离,解决了传统球磨机导致的辉钼矿过磨、铜钼分离困难等技术难题。德兴铜矿和黑龙江铜矿的应用案例证明,该技术能显著提升钼精矿品位和回收率,同时降低铜钼互含量,为低品位复杂铜钼矿资源的高效开发提供了关键技术支撑。

3.3 保护石墨鳞片与提升固定碳含量

石墨矿的价值核心在于石墨鳞片的完整性与尺寸,鳞片越大,其导电、导热性能越优异,产品附加值越高。石墨矿中石墨鳞片常被石英、云母等脉石包裹,传统球磨磨矿设备因冲击作用强,易导致石墨鳞片破碎和鳞片表面损伤,而搅拌磨机可通过低冲击、强剪切研磨的作用应力模式,在剥离脉石的同时保护石墨鳞片,实现选择性细磨。

磨矿方式取决于磨矿介质的类型,不同的介质对鳞片损伤程度不同,因此众多研究者从磨矿介质角度出发,探究不同介质对保护大鳞片及磨矿效率的影响。袁慧珍对球、棒、短棒和柱四种磨矿介质进行比较试验,结果表明短棒介质在保护大鳞片方面较其余三种介质表现优异,但其磨矿效率较低,一些研究者认为搅拌磨可以更好地促进鳞片石墨的解离,当磨矿细度控制在一定的范围内,其解离效果及鳞片保护效果要明显强于球磨和棒磨。龙渊等对比了在搅拌磨中不同材质的介质球对磨矿的影响,用钢球时磨矿效率高但精矿产品中粗粒级含量低且细粒级含量高,石墨鳞片边缘损伤断裂现象较明显,鳞片边缘细碎鳞片较多,这是由于钢球密度大,冲击力大,破坏了石墨层间的共价键而产生碎裂,使用微晶陶瓷球作为介质时石墨边缘较为规则平整,而且鳞片表面划痕及损伤较少,主要是因为微晶陶瓷球密度比较轻,对鳞片冲击力较小,研磨剪切力较大,减弱了介质球对石墨鳞片表面的冲击,这是搅拌磨比球磨可以具有大鳞片及表面保护的原因。

石墨鳞片主要被石英以“包裹体”形式存在。技术难点在于石墨鳞片硬度低(Mohs1-2),且具有良好解理性,传统球磨机的冲击作用会导致鳞片破碎,0.1mm以上鳞片回收率不高;脉石与石墨的结合界面薄弱,需精准施加研磨力实现剥离,避免脉石过度粉碎损伤石墨鳞片及污染石墨产品。采用搅拌磨机选择性细磨—浮选提纯工艺,搅拌磨机参数优化以保护鳞片及剥离脉石为核心。介质选用Φ6mm微晶耐磨陶瓷球,密度3.6g/cm³,冲击力温和,介质填充率降至65%,减少介质间碰撞对鳞片的破碎作用。矿浆浓度控制在45%,降低矿浆黏度,避免鳞片团聚,增强鳞片保护效果。

搅拌磨中介质运动以相互剪切/磨擦为主,且剪切力能较好地从石墨层与层之间发生作用,使之片状剥离开来,避免了从石墨鳞片表面作用而破坏鳞片结构。立式搅拌磨机对保护石墨鳞片的效果好,且磨矿效率高,是应用于石墨粗精矿再磨的理想设备。其核心突破在于通过低强度应力研磨+鳞片保护的选择性策略,解决了石墨矿加工中细磨解离与保护鳞片的核心矛盾,为高品质石墨生产提供了关键技术支撑,研制的石墨专用型搅拌磨机已在各石墨选厂中应用,取得了良好效果。

搅拌磨机在选择性细磨中的应用,核心是通过参数精准调控实现能量靶向传递。在铁矿中,其解决了贫铁矿提质与过磨的矛盾,尤其在难选贫铁矿的再磨作业中,节能优势明显;在铜钼矿中,实现了低硬度共生矿物的高效分离,为多金属共生矿的综合回收提供了技术,是钼矿选矿中提升效率的关键环节;在石墨矿中,有效解决了大鳞片保护与脉石剥离的难题,为高端石墨材料制备奠定了基础。搅拌磨机实际应用中,需以矿物嵌布特性与选冶加工目标为导向,结合设备类型(立式/卧式),优化介质体系、转速、浓度等参数,才能较好发挥其技术优势。搅拌磨机的选择性细磨不仅能提升矿物加工指标,还能显著提高产品附加值与经济效益,为复杂矿物资源的高效利用提供了重要技术和装备支撑。

4 结论与展望

选择性细磨解离技术与搅拌磨机的未来发展,核心围绕精准化、智能化、多元化和绿色化协同推进,具体聚焦三方面突破。

1)在技术层面,以界面调控与微观精准控制为核心,借助现代分析与模拟手段量化矿物界面特性与研磨应力的适配规律,通过多应力场耦合(如机械力-超声场)强化调控精度,实现从概率性解离到精准管控粒度形貌的转变,为后续分选创造有利条件。

2)在装备层面,打破通用化设计模式,针对不同矿物特性开展定制化开发,向大型化、智能化、特色化突破。通过设备搅拌器结构优化、操作参数调控、应用永磁电机和变频技术等措施降低能耗,开发大容积机型提升处理能力;集成传感设备与AI算法构建闭环控制系统,并推动搅拌磨与高压辊磨、磁选浮选等工艺的集成融合,打造低碳转型核心系统装备技术。

3)在应用层面,突破传统矿产加工边界,延伸至高端材料制备与固废利用领域,实现资源-材料-固废全链条覆盖。未来需攻克大容积设备流场调控、多场耦合研磨机理等关键技术,强化设备工艺系统集成,使搅拌磨机在传统矿物提质降杂、高端材料制备与固废资源化中发挥核心作用,助力矿产资源高效、低碳和高值化利用。

往期推荐

山西紫金杨少峰团队:急倾斜复杂薄矿脉机械化竖向采矿工艺研究

长沙矿山院刘东锐团队:极薄破碎矿体盘区化下向进路开采技术应用

国网能源新疆准东煤电有限公司刘彦辉团队:多元煤基固废胶结充填体的早期强度特征

长沙矿冶研究院有限责任公司彭俊教授团队:典型战略稀有金属资源全湿法提取与分离技术研究进展

北京工业大学翟梦瑜研究员团队:基于全球海关贸易数据的锂离子电池退役规模与资源化潜力预测

江西理工大学耿加波团队:某含塌陷区钨矿山地表隔离矿柱厚度研究

中科院过程所杜浩研究员团队:锂辉石提锂技术研究进展及展望

END

欢迎转载!

转载请注明出处:矿冶集团信息研究中心

行业资讯

成果推广

科普宣传

关注“矿冶资讯”,获取更多矿业科技前沿动态

本公众号归属矿冶集团信息研究中心运营,业务合作:18618128381(微信同号)

最新文章

随机文章

基本 文件 流程 错误 SQL 调试
  1. 请求信息 : 2026-03-28 19:52:31 HTTP/2.0 GET : https://e.460.net.cn/a/499368.html
  2. 运行时间 : 0.091022s [ 吞吐率:10.99req/s ] 内存消耗:4,588.01kb 文件加载:140
  3. 缓存信息 : 0 reads,0 writes
  4. 会话信息 : SESSION_ID=63f36dc7f74a157a5241dc7095872f7e
  1. /yingpanguazai/ssd/ssd1/www/e.460.net.cn/public/index.php ( 0.79 KB )
  2. /yingpanguazai/ssd/ssd1/www/e.460.net.cn/vendor/autoload.php ( 0.17 KB )
  3. /yingpanguazai/ssd/ssd1/www/e.460.net.cn/vendor/composer/autoload_real.php ( 2.49 KB )
  4. /yingpanguazai/ssd/ssd1/www/e.460.net.cn/vendor/composer/platform_check.php ( 0.90 KB )
  5. /yingpanguazai/ssd/ssd1/www/e.460.net.cn/vendor/composer/ClassLoader.php ( 14.03 KB )
  6. /yingpanguazai/ssd/ssd1/www/e.460.net.cn/vendor/composer/autoload_static.php ( 4.90 KB )
  7. /yingpanguazai/ssd/ssd1/www/e.460.net.cn/vendor/topthink/think-helper/src/helper.php ( 8.34 KB )
  8. /yingpanguazai/ssd/ssd1/www/e.460.net.cn/vendor/topthink/think-validate/src/helper.php ( 2.19 KB )
  9. /yingpanguazai/ssd/ssd1/www/e.460.net.cn/vendor/topthink/think-orm/src/helper.php ( 1.47 KB )
  10. /yingpanguazai/ssd/ssd1/www/e.460.net.cn/vendor/topthink/think-orm/stubs/load_stubs.php ( 0.16 KB )
  11. /yingpanguazai/ssd/ssd1/www/e.460.net.cn/vendor/topthink/framework/src/think/Exception.php ( 1.69 KB )
  12. /yingpanguazai/ssd/ssd1/www/e.460.net.cn/vendor/topthink/think-container/src/Facade.php ( 2.71 KB )
  13. /yingpanguazai/ssd/ssd1/www/e.460.net.cn/vendor/symfony/deprecation-contracts/function.php ( 0.99 KB )
  14. /yingpanguazai/ssd/ssd1/www/e.460.net.cn/vendor/symfony/polyfill-mbstring/bootstrap.php ( 8.26 KB )
  15. /yingpanguazai/ssd/ssd1/www/e.460.net.cn/vendor/symfony/polyfill-mbstring/bootstrap80.php ( 9.78 KB )
  16. /yingpanguazai/ssd/ssd1/www/e.460.net.cn/vendor/symfony/var-dumper/Resources/functions/dump.php ( 1.49 KB )
  17. /yingpanguazai/ssd/ssd1/www/e.460.net.cn/vendor/topthink/think-dumper/src/helper.php ( 0.18 KB )
  18. /yingpanguazai/ssd/ssd1/www/e.460.net.cn/vendor/symfony/var-dumper/VarDumper.php ( 4.30 KB )
  19. /yingpanguazai/ssd/ssd1/www/e.460.net.cn/vendor/topthink/framework/src/think/App.php ( 15.30 KB )
  20. /yingpanguazai/ssd/ssd1/www/e.460.net.cn/vendor/topthink/think-container/src/Container.php ( 15.76 KB )
  21. /yingpanguazai/ssd/ssd1/www/e.460.net.cn/vendor/psr/container/src/ContainerInterface.php ( 1.02 KB )
  22. /yingpanguazai/ssd/ssd1/www/e.460.net.cn/app/provider.php ( 0.19 KB )
  23. /yingpanguazai/ssd/ssd1/www/e.460.net.cn/vendor/topthink/framework/src/think/Http.php ( 6.04 KB )
  24. /yingpanguazai/ssd/ssd1/www/e.460.net.cn/vendor/topthink/think-helper/src/helper/Str.php ( 7.29 KB )
  25. /yingpanguazai/ssd/ssd1/www/e.460.net.cn/vendor/topthink/framework/src/think/Env.php ( 4.68 KB )
  26. /yingpanguazai/ssd/ssd1/www/e.460.net.cn/app/common.php ( 0.03 KB )
  27. /yingpanguazai/ssd/ssd1/www/e.460.net.cn/vendor/topthink/framework/src/helper.php ( 18.78 KB )
  28. /yingpanguazai/ssd/ssd1/www/e.460.net.cn/vendor/topthink/framework/src/think/Config.php ( 5.54 KB )
  29. /yingpanguazai/ssd/ssd1/www/e.460.net.cn/config/app.php ( 0.95 KB )
  30. /yingpanguazai/ssd/ssd1/www/e.460.net.cn/config/cache.php ( 0.78 KB )
  31. /yingpanguazai/ssd/ssd1/www/e.460.net.cn/config/console.php ( 0.23 KB )
  32. /yingpanguazai/ssd/ssd1/www/e.460.net.cn/config/cookie.php ( 0.56 KB )
  33. /yingpanguazai/ssd/ssd1/www/e.460.net.cn/config/database.php ( 2.47 KB )
  34. /yingpanguazai/ssd/ssd1/www/e.460.net.cn/vendor/topthink/framework/src/think/facade/Env.php ( 1.67 KB )
  35. /yingpanguazai/ssd/ssd1/www/e.460.net.cn/config/filesystem.php ( 0.61 KB )
  36. /yingpanguazai/ssd/ssd1/www/e.460.net.cn/config/lang.php ( 0.91 KB )
  37. /yingpanguazai/ssd/ssd1/www/e.460.net.cn/config/log.php ( 1.35 KB )
  38. /yingpanguazai/ssd/ssd1/www/e.460.net.cn/config/middleware.php ( 0.19 KB )
  39. /yingpanguazai/ssd/ssd1/www/e.460.net.cn/config/route.php ( 1.89 KB )
  40. /yingpanguazai/ssd/ssd1/www/e.460.net.cn/config/session.php ( 0.57 KB )
  41. /yingpanguazai/ssd/ssd1/www/e.460.net.cn/config/trace.php ( 0.34 KB )
  42. /yingpanguazai/ssd/ssd1/www/e.460.net.cn/config/view.php ( 0.82 KB )
  43. /yingpanguazai/ssd/ssd1/www/e.460.net.cn/app/event.php ( 0.25 KB )
  44. /yingpanguazai/ssd/ssd1/www/e.460.net.cn/vendor/topthink/framework/src/think/Event.php ( 7.67 KB )
  45. /yingpanguazai/ssd/ssd1/www/e.460.net.cn/app/service.php ( 0.13 KB )
  46. /yingpanguazai/ssd/ssd1/www/e.460.net.cn/app/AppService.php ( 0.26 KB )
  47. /yingpanguazai/ssd/ssd1/www/e.460.net.cn/vendor/topthink/framework/src/think/Service.php ( 1.64 KB )
  48. /yingpanguazai/ssd/ssd1/www/e.460.net.cn/vendor/topthink/framework/src/think/Lang.php ( 7.35 KB )
  49. /yingpanguazai/ssd/ssd1/www/e.460.net.cn/vendor/topthink/framework/src/lang/zh-cn.php ( 13.70 KB )
  50. /yingpanguazai/ssd/ssd1/www/e.460.net.cn/vendor/topthink/framework/src/think/initializer/Error.php ( 3.31 KB )
  51. /yingpanguazai/ssd/ssd1/www/e.460.net.cn/vendor/topthink/framework/src/think/initializer/RegisterService.php ( 1.33 KB )
  52. /yingpanguazai/ssd/ssd1/www/e.460.net.cn/vendor/services.php ( 0.14 KB )
  53. /yingpanguazai/ssd/ssd1/www/e.460.net.cn/vendor/topthink/framework/src/think/service/PaginatorService.php ( 1.52 KB )
  54. /yingpanguazai/ssd/ssd1/www/e.460.net.cn/vendor/topthink/framework/src/think/service/ValidateService.php ( 0.99 KB )
  55. /yingpanguazai/ssd/ssd1/www/e.460.net.cn/vendor/topthink/framework/src/think/service/ModelService.php ( 2.04 KB )
  56. /yingpanguazai/ssd/ssd1/www/e.460.net.cn/vendor/topthink/think-trace/src/Service.php ( 0.77 KB )
  57. /yingpanguazai/ssd/ssd1/www/e.460.net.cn/vendor/topthink/framework/src/think/Middleware.php ( 6.72 KB )
  58. /yingpanguazai/ssd/ssd1/www/e.460.net.cn/vendor/topthink/framework/src/think/initializer/BootService.php ( 0.77 KB )
  59. /yingpanguazai/ssd/ssd1/www/e.460.net.cn/vendor/topthink/think-orm/src/Paginator.php ( 11.86 KB )
  60. /yingpanguazai/ssd/ssd1/www/e.460.net.cn/vendor/topthink/think-validate/src/Validate.php ( 63.20 KB )
  61. /yingpanguazai/ssd/ssd1/www/e.460.net.cn/vendor/topthink/think-orm/src/Model.php ( 23.55 KB )
  62. /yingpanguazai/ssd/ssd1/www/e.460.net.cn/vendor/topthink/think-orm/src/model/concern/Attribute.php ( 21.05 KB )
  63. /yingpanguazai/ssd/ssd1/www/e.460.net.cn/vendor/topthink/think-orm/src/model/concern/AutoWriteData.php ( 4.21 KB )
  64. /yingpanguazai/ssd/ssd1/www/e.460.net.cn/vendor/topthink/think-orm/src/model/concern/Conversion.php ( 6.44 KB )
  65. /yingpanguazai/ssd/ssd1/www/e.460.net.cn/vendor/topthink/think-orm/src/model/concern/DbConnect.php ( 5.16 KB )
  66. /yingpanguazai/ssd/ssd1/www/e.460.net.cn/vendor/topthink/think-orm/src/model/concern/ModelEvent.php ( 2.33 KB )
  67. /yingpanguazai/ssd/ssd1/www/e.460.net.cn/vendor/topthink/think-orm/src/model/concern/RelationShip.php ( 28.29 KB )
  68. /yingpanguazai/ssd/ssd1/www/e.460.net.cn/vendor/topthink/think-helper/src/contract/Arrayable.php ( 0.09 KB )
  69. /yingpanguazai/ssd/ssd1/www/e.460.net.cn/vendor/topthink/think-helper/src/contract/Jsonable.php ( 0.13 KB )
  70. /yingpanguazai/ssd/ssd1/www/e.460.net.cn/vendor/topthink/think-orm/src/model/contract/Modelable.php ( 0.09 KB )
  71. /yingpanguazai/ssd/ssd1/www/e.460.net.cn/vendor/topthink/framework/src/think/Db.php ( 2.88 KB )
  72. /yingpanguazai/ssd/ssd1/www/e.460.net.cn/vendor/topthink/think-orm/src/DbManager.php ( 8.52 KB )
  73. /yingpanguazai/ssd/ssd1/www/e.460.net.cn/vendor/topthink/framework/src/think/Log.php ( 6.28 KB )
  74. /yingpanguazai/ssd/ssd1/www/e.460.net.cn/vendor/topthink/framework/src/think/Manager.php ( 3.92 KB )
  75. /yingpanguazai/ssd/ssd1/www/e.460.net.cn/vendor/psr/log/src/LoggerTrait.php ( 2.69 KB )
  76. /yingpanguazai/ssd/ssd1/www/e.460.net.cn/vendor/psr/log/src/LoggerInterface.php ( 2.71 KB )
  77. /yingpanguazai/ssd/ssd1/www/e.460.net.cn/vendor/topthink/framework/src/think/Cache.php ( 4.92 KB )
  78. /yingpanguazai/ssd/ssd1/www/e.460.net.cn/vendor/psr/simple-cache/src/CacheInterface.php ( 4.71 KB )
  79. /yingpanguazai/ssd/ssd1/www/e.460.net.cn/vendor/topthink/think-helper/src/helper/Arr.php ( 16.63 KB )
  80. /yingpanguazai/ssd/ssd1/www/e.460.net.cn/vendor/topthink/framework/src/think/cache/driver/File.php ( 7.84 KB )
  81. /yingpanguazai/ssd/ssd1/www/e.460.net.cn/vendor/topthink/framework/src/think/cache/Driver.php ( 9.03 KB )
  82. /yingpanguazai/ssd/ssd1/www/e.460.net.cn/vendor/topthink/framework/src/think/contract/CacheHandlerInterface.php ( 1.99 KB )
  83. /yingpanguazai/ssd/ssd1/www/e.460.net.cn/app/Request.php ( 0.09 KB )
  84. /yingpanguazai/ssd/ssd1/www/e.460.net.cn/vendor/topthink/framework/src/think/Request.php ( 55.78 KB )
  85. /yingpanguazai/ssd/ssd1/www/e.460.net.cn/app/middleware.php ( 0.25 KB )
  86. /yingpanguazai/ssd/ssd1/www/e.460.net.cn/vendor/topthink/framework/src/think/Pipeline.php ( 2.61 KB )
  87. /yingpanguazai/ssd/ssd1/www/e.460.net.cn/vendor/topthink/think-trace/src/TraceDebug.php ( 3.40 KB )
  88. /yingpanguazai/ssd/ssd1/www/e.460.net.cn/vendor/topthink/framework/src/think/middleware/SessionInit.php ( 1.94 KB )
  89. /yingpanguazai/ssd/ssd1/www/e.460.net.cn/vendor/topthink/framework/src/think/Session.php ( 1.80 KB )
  90. /yingpanguazai/ssd/ssd1/www/e.460.net.cn/vendor/topthink/framework/src/think/session/driver/File.php ( 6.27 KB )
  91. /yingpanguazai/ssd/ssd1/www/e.460.net.cn/vendor/topthink/framework/src/think/contract/SessionHandlerInterface.php ( 0.87 KB )
  92. /yingpanguazai/ssd/ssd1/www/e.460.net.cn/vendor/topthink/framework/src/think/session/Store.php ( 7.12 KB )
  93. /yingpanguazai/ssd/ssd1/www/e.460.net.cn/vendor/topthink/framework/src/think/Route.php ( 23.73 KB )
  94. /yingpanguazai/ssd/ssd1/www/e.460.net.cn/vendor/topthink/framework/src/think/route/RuleName.php ( 5.75 KB )
  95. /yingpanguazai/ssd/ssd1/www/e.460.net.cn/vendor/topthink/framework/src/think/route/Domain.php ( 2.53 KB )
  96. /yingpanguazai/ssd/ssd1/www/e.460.net.cn/vendor/topthink/framework/src/think/route/RuleGroup.php ( 22.43 KB )
  97. /yingpanguazai/ssd/ssd1/www/e.460.net.cn/vendor/topthink/framework/src/think/route/Rule.php ( 26.95 KB )
  98. /yingpanguazai/ssd/ssd1/www/e.460.net.cn/vendor/topthink/framework/src/think/route/RuleItem.php ( 9.78 KB )
  99. /yingpanguazai/ssd/ssd1/www/e.460.net.cn/route/app.php ( 1.72 KB )
  100. /yingpanguazai/ssd/ssd1/www/e.460.net.cn/vendor/topthink/framework/src/think/facade/Route.php ( 4.70 KB )
  101. /yingpanguazai/ssd/ssd1/www/e.460.net.cn/vendor/topthink/framework/src/think/route/dispatch/Controller.php ( 4.74 KB )
  102. /yingpanguazai/ssd/ssd1/www/e.460.net.cn/vendor/topthink/framework/src/think/route/Dispatch.php ( 10.44 KB )
  103. /yingpanguazai/ssd/ssd1/www/e.460.net.cn/app/controller/Index.php ( 4.81 KB )
  104. /yingpanguazai/ssd/ssd1/www/e.460.net.cn/app/BaseController.php ( 2.05 KB )
  105. /yingpanguazai/ssd/ssd1/www/e.460.net.cn/vendor/topthink/think-orm/src/facade/Db.php ( 0.93 KB )
  106. /yingpanguazai/ssd/ssd1/www/e.460.net.cn/vendor/topthink/think-orm/src/db/connector/Mysql.php ( 5.44 KB )
  107. /yingpanguazai/ssd/ssd1/www/e.460.net.cn/vendor/topthink/think-orm/src/db/PDOConnection.php ( 52.47 KB )
  108. /yingpanguazai/ssd/ssd1/www/e.460.net.cn/vendor/topthink/think-orm/src/db/Connection.php ( 8.39 KB )
  109. /yingpanguazai/ssd/ssd1/www/e.460.net.cn/vendor/topthink/think-orm/src/db/ConnectionInterface.php ( 4.57 KB )
  110. /yingpanguazai/ssd/ssd1/www/e.460.net.cn/vendor/topthink/think-orm/src/db/builder/Mysql.php ( 16.58 KB )
  111. /yingpanguazai/ssd/ssd1/www/e.460.net.cn/vendor/topthink/think-orm/src/db/Builder.php ( 24.06 KB )
  112. /yingpanguazai/ssd/ssd1/www/e.460.net.cn/vendor/topthink/think-orm/src/db/BaseBuilder.php ( 27.50 KB )
  113. /yingpanguazai/ssd/ssd1/www/e.460.net.cn/vendor/topthink/think-orm/src/db/Query.php ( 15.71 KB )
  114. /yingpanguazai/ssd/ssd1/www/e.460.net.cn/vendor/topthink/think-orm/src/db/BaseQuery.php ( 45.13 KB )
  115. /yingpanguazai/ssd/ssd1/www/e.460.net.cn/vendor/topthink/think-orm/src/db/concern/TimeFieldQuery.php ( 7.43 KB )
  116. /yingpanguazai/ssd/ssd1/www/e.460.net.cn/vendor/topthink/think-orm/src/db/concern/AggregateQuery.php ( 3.26 KB )
  117. /yingpanguazai/ssd/ssd1/www/e.460.net.cn/vendor/topthink/think-orm/src/db/concern/ModelRelationQuery.php ( 20.07 KB )
  118. /yingpanguazai/ssd/ssd1/www/e.460.net.cn/vendor/topthink/think-orm/src/db/concern/ParamsBind.php ( 3.66 KB )
  119. /yingpanguazai/ssd/ssd1/www/e.460.net.cn/vendor/topthink/think-orm/src/db/concern/ResultOperation.php ( 7.01 KB )
  120. /yingpanguazai/ssd/ssd1/www/e.460.net.cn/vendor/topthink/think-orm/src/db/concern/WhereQuery.php ( 19.37 KB )
  121. /yingpanguazai/ssd/ssd1/www/e.460.net.cn/vendor/topthink/think-orm/src/db/concern/JoinAndViewQuery.php ( 7.11 KB )
  122. /yingpanguazai/ssd/ssd1/www/e.460.net.cn/vendor/topthink/think-orm/src/db/concern/TableFieldInfo.php ( 2.63 KB )
  123. /yingpanguazai/ssd/ssd1/www/e.460.net.cn/vendor/topthink/think-orm/src/db/concern/Transaction.php ( 2.77 KB )
  124. /yingpanguazai/ssd/ssd1/www/e.460.net.cn/vendor/topthink/framework/src/think/log/driver/File.php ( 5.96 KB )
  125. /yingpanguazai/ssd/ssd1/www/e.460.net.cn/vendor/topthink/framework/src/think/contract/LogHandlerInterface.php ( 0.86 KB )
  126. /yingpanguazai/ssd/ssd1/www/e.460.net.cn/vendor/topthink/framework/src/think/log/Channel.php ( 3.89 KB )
  127. /yingpanguazai/ssd/ssd1/www/e.460.net.cn/vendor/topthink/framework/src/think/event/LogRecord.php ( 1.02 KB )
  128. /yingpanguazai/ssd/ssd1/www/e.460.net.cn/vendor/topthink/think-helper/src/Collection.php ( 16.47 KB )
  129. /yingpanguazai/ssd/ssd1/www/e.460.net.cn/vendor/topthink/framework/src/think/facade/View.php ( 1.70 KB )
  130. /yingpanguazai/ssd/ssd1/www/e.460.net.cn/vendor/topthink/framework/src/think/View.php ( 4.39 KB )
  131. /yingpanguazai/ssd/ssd1/www/e.460.net.cn/vendor/topthink/framework/src/think/Response.php ( 8.81 KB )
  132. /yingpanguazai/ssd/ssd1/www/e.460.net.cn/vendor/topthink/framework/src/think/response/View.php ( 3.29 KB )
  133. /yingpanguazai/ssd/ssd1/www/e.460.net.cn/vendor/topthink/framework/src/think/Cookie.php ( 6.06 KB )
  134. /yingpanguazai/ssd/ssd1/www/e.460.net.cn/vendor/topthink/think-view/src/Think.php ( 8.38 KB )
  135. /yingpanguazai/ssd/ssd1/www/e.460.net.cn/vendor/topthink/framework/src/think/contract/TemplateHandlerInterface.php ( 1.60 KB )
  136. /yingpanguazai/ssd/ssd1/www/e.460.net.cn/vendor/topthink/think-template/src/Template.php ( 46.61 KB )
  137. /yingpanguazai/ssd/ssd1/www/e.460.net.cn/vendor/topthink/think-template/src/template/driver/File.php ( 2.41 KB )
  138. /yingpanguazai/ssd/ssd1/www/e.460.net.cn/vendor/topthink/think-template/src/template/contract/DriverInterface.php ( 0.86 KB )
  139. /yingpanguazai/ssd/ssd1/www/e.460.net.cn/runtime/temp/58d7cf2308c7c7dcdfb7495b4c084c05.php ( 11.98 KB )
  140. /yingpanguazai/ssd/ssd1/www/e.460.net.cn/vendor/topthink/think-trace/src/Html.php ( 4.42 KB )
  1. CONNECT:[ UseTime:0.000573s ] mysql:host=127.0.0.1;port=3306;dbname=e460;charset=utf8mb4
  2. SHOW FULL COLUMNS FROM `fenlei` [ RunTime:0.000880s ]
  3. SELECT * FROM `fenlei` WHERE `fid` = 0 [ RunTime:0.000336s ]
  4. SELECT * FROM `fenlei` WHERE `fid` = 63 [ RunTime:0.000273s ]
  5. SHOW FULL COLUMNS FROM `set` [ RunTime:0.000493s ]
  6. SELECT * FROM `set` [ RunTime:0.000200s ]
  7. SHOW FULL COLUMNS FROM `article` [ RunTime:0.000516s ]
  8. SELECT * FROM `article` WHERE `id` = 499368 LIMIT 1 [ RunTime:0.000532s ]
  9. UPDATE `article` SET `lasttime` = 1774698751 WHERE `id` = 499368 [ RunTime:0.003251s ]
  10. SELECT * FROM `fenlei` WHERE `id` = 64 LIMIT 1 [ RunTime:0.000253s ]
  11. SELECT * FROM `article` WHERE `id` < 499368 ORDER BY `id` DESC LIMIT 1 [ RunTime:0.000423s ]
  12. SELECT * FROM `article` WHERE `id` > 499368 ORDER BY `id` ASC LIMIT 1 [ RunTime:0.000490s ]
  13. SELECT * FROM `article` WHERE `id` < 499368 ORDER BY `id` DESC LIMIT 10 [ RunTime:0.001245s ]
  14. SELECT * FROM `article` WHERE `id` < 499368 ORDER BY `id` DESC LIMIT 10,10 [ RunTime:0.007503s ]
  15. SELECT * FROM `article` WHERE `id` < 499368 ORDER BY `id` DESC LIMIT 20,10 [ RunTime:0.006098s ]
0.092648s